
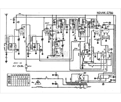
Marque :
Novak
Modèle :
2750
Type appareil :
récepteur à tubes
Année :
1935
Pays d'origine :
Belgique
