
Marque :
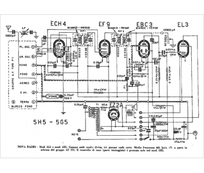
Nova
Modèle :
5 H 5
Type appareil :
récepteur à tubes
Pays d'origine :
Italie
