
Marque :
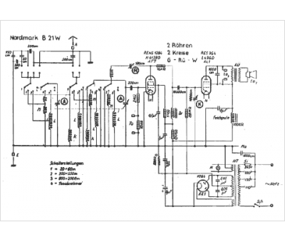
Nordmark
Modèle :
B 21 W
Type appareil :
récepteur à tubes
Pays d'origine :
Allemagne
