
Marque :
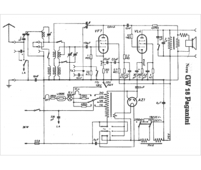
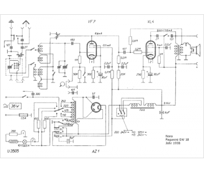
Nora
Modèle :
Paganini GW18
Type appareil :
récepteur à tubes
Pays d'origine :
Allemagne
