
Marque :
Nora
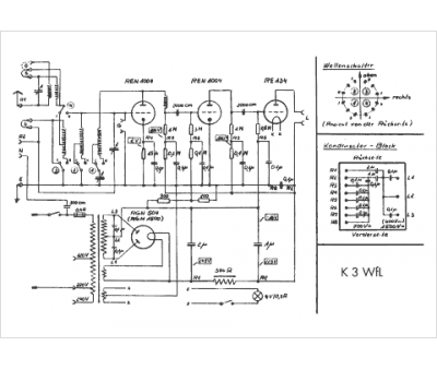
Modèle :
K3W Fl
Type appareil :
récepteur à tubes
Pays d'origine :
Allemagne
