
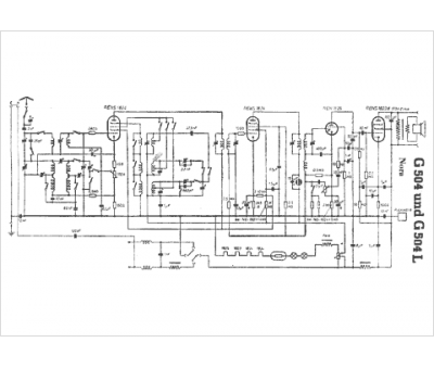
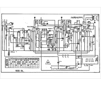
Marque :
Nora
Modèle :
G 504 l
Type appareil :
récepteur à tubes
Année :
1935
Pays d'origine :
Allemagne
