
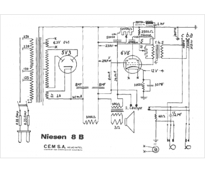
Marque :
Niesen
Modèle :
8 B
Type appareil :
récepteur à tubes
Pays d'origine :
Suisse
