
Marque :
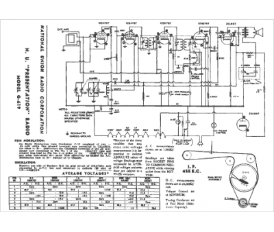
National Co
Modèle :
G-619
Type appareil :
récepteur à tubes
Année :
1948
Pays d'origine :
États-Unis
