
Marque :
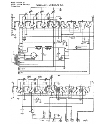
Murdock
Modèle :
7 tubes Bat
Type appareil :
récepteur à tubes
Pays d'origine :
États-Unis
