
Marque :
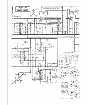
Mullard
Modèle :
MAS 5
Type appareil :
récepteur à tubes
Pays d'origine :
Grande-Bretagne
