
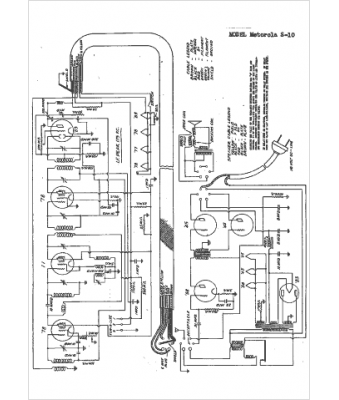
Marque :
Motorola
Modèle :
S-10
Type appareil :
récepteur à tubes
Année :
1934
Pays d'origine :
États-Unis
