
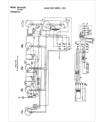
Marque :
Motorola
Modèle :
7T-38
Type appareil :
récepteur à tubes
Année :
1933
Pays d'origine :
États-Unis
