
Marque :
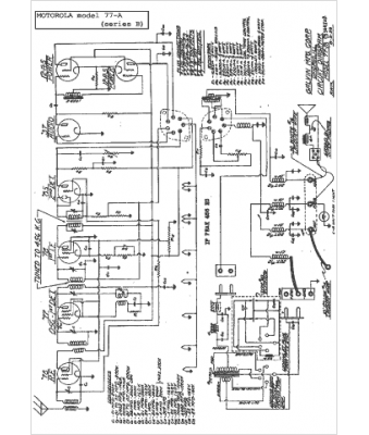
Motorola
Modèle :
77-A
Type appareil :
récepteur à tubes
Année :
1933
Pays d'origine :
États-Unis
