
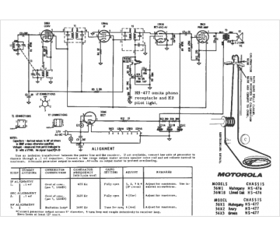
Marque :
Motorola
Modèle :
56X3
Type appareil :
récepteur à tubes
Pays d'origine :
États-Unis
