
Marque :
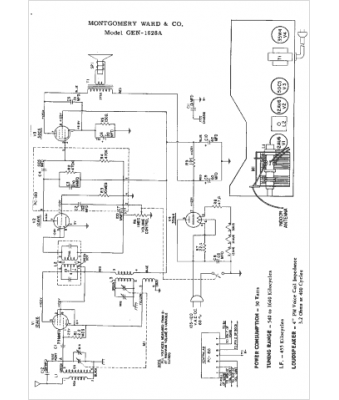
Montgomery Ward
Modèle :
GEN-1628A
Type appareil :
récepteur à tubes
Année :
1959
Pays d'origine :
États-Unis
