
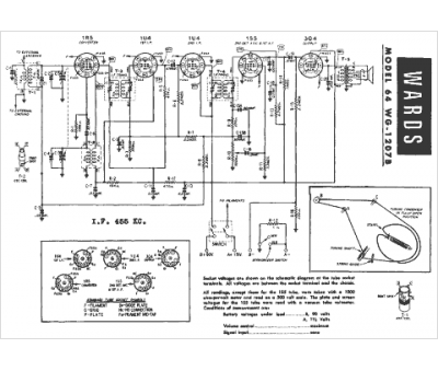
Marque :
Montgomery Ward
Modèle :
64WG-1207B
Type appareil :
récepteur à tubes
Année :
1947
Pays d'origine :
États-Unis
