
Marque :
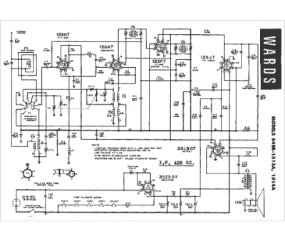
Montgomery Ward
Modèle :
64BR-1513A
Type appareil :
récepteur à tubes
Pays d'origine :
États-Unis
