
Marque :
Montgomery Ward
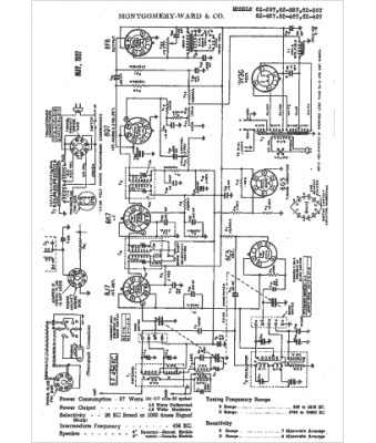
Modèle :
62-457
Type appareil :
récepteur à tubes
Année :
1938
Pays d'origine :
États-Unis
