
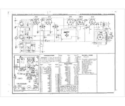
Marque :
Monopole
Modèle :
3461
Type appareil :
récepteur à tubes
Année :
1938
Pays d'origine :
France
