
Marque :
Mock & Nettebek
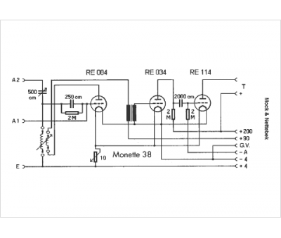
Modèle :
Monette 38
Type appareil :
récepteur à tubes
Pays d'origine :
Allemagne
