
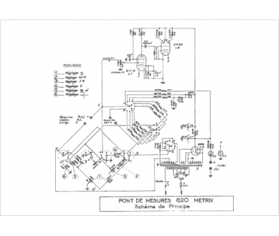
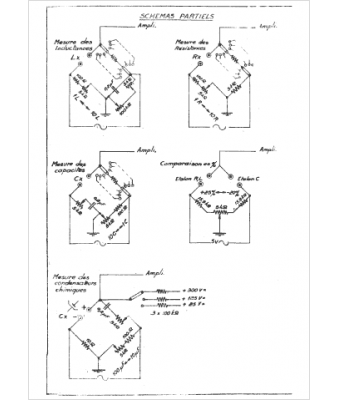
Marque :
Metrix
Modèle :
600
Type appareil :
Pont de mesure
Pays d'origine :
France
