
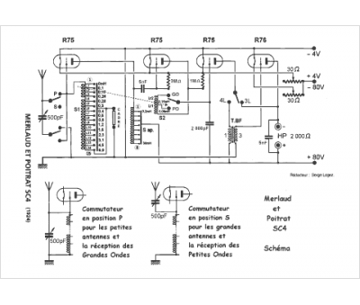
Marque :
Merlaud & Poitrat
Modèle :
SC 4
Type appareil :
récepteur à tubes
Pays d'origine :
France
