
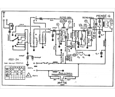
Marque :
Mende
Modèle :
G
Type appareil :
récepteur à tubes
Année :
1933
Pays d'origine :
Allemagne
