
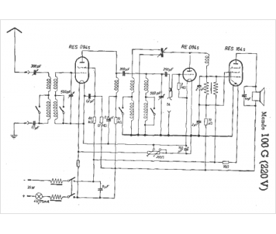
Marque :
Mende
Modèle :
100 G
Type appareil :
récepteur à tubes
Pays d'origine :
Allemagne
Alimentation :
secteur 220 V
