
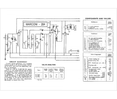
Marque :
Marconiphone
Modèle :
284
Type appareil :
récepteur à tubes
Pays d'origine :
Grande-Bretagne
