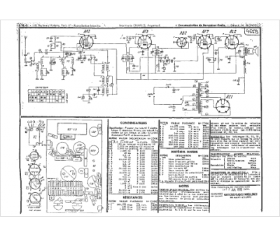
Marque :
Manufrance
Modèle :
B-A 35
Type appareil :
récepteur à tubes
Année :
1935
Prix de lancement :
750
Forme :
haute
Dim L x H x P :
380x490x235
Poids :
10800
Matière :
bois
Couleur :
noyer verni
Cadran :
aviation
Technologie :
superhétérodyne
Tubes :
AK2, AF3, AB2, AF7, AL2, AZ1
Moyenne fréquence :
110
Graduations :
stations
Gammes d'ondes :
PU
GO (1100-2000 m)
PO (200-550 m)
OC (20-60 m)
GO (1100-2000 m)
PO (200-550 m)
OC (20-60 m)
Alimentation :
secteur 110 à 240 V
Haut-parleur :
excitation 21 cm 2.6 W
