
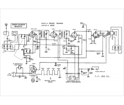
Marque :
Majestic
Modèle :
5A445
Type appareil :
récepteur à tubes
Année :
1948
Pays d'origine :
États-Unis
