
Marque :
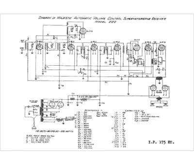
Majestic
Modèle :
220
Type appareil :
récepteur à tubes
Année :
1938
Pays d'origine :
États-Unis
