
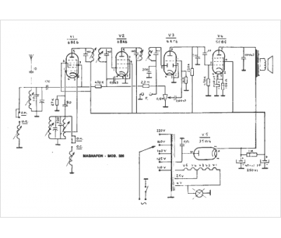
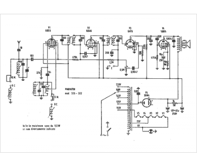
Marque :
Magnafon
Modèle :
322
Type appareil :
récepteur à tubes
Pays d'origine :
Italie
