
Marque :
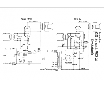
Lumophon
Modèle :
GD21
Type appareil :
récepteur à tubes
Pays d'origine :
Allemagne
