
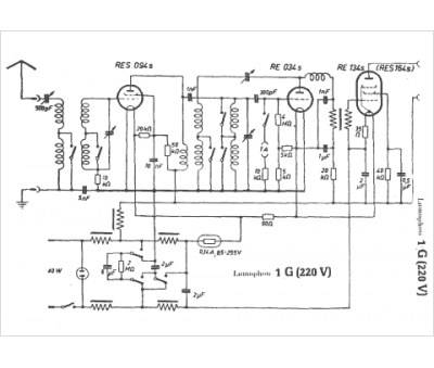
Marque :
Lumophon
Modèle :
1 G
Type appareil :
récepteur à tubes
Pays d'origine :
Allemagne
Alimentation :
secteur 220 V
