
Marque :
Lorenz
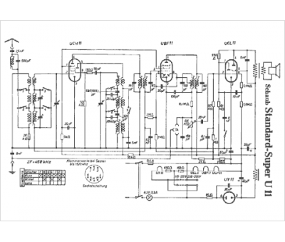
Modèle :
Standard Super U11-S
Type appareil :
récepteur à tubes
Pays d'origine :
Allemagne
