
Marque :
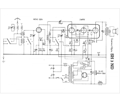
Loewe-Opta
Modèle :
SH 3 ND
Type appareil :
récepteur à tubes
Pays d'origine :
Allemagne
