
Marque :
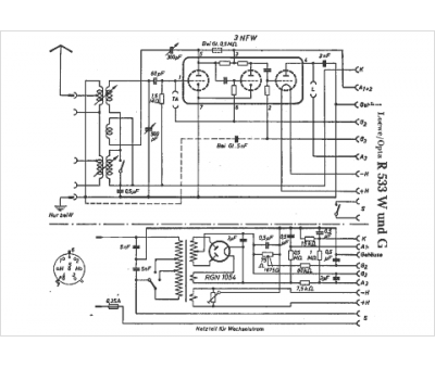
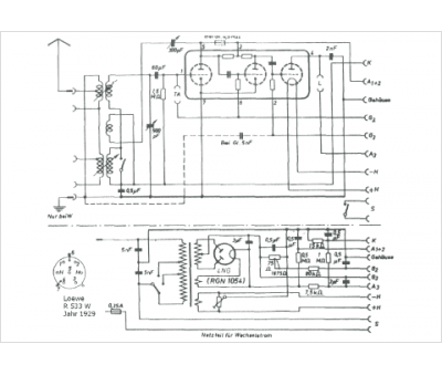
Loewe-Opta
Modèle :
R 533 G
Type appareil :
récepteur à tubes
Pays d'origine :
Allemagne
