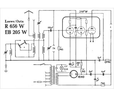
Marque :
Loewe-Opta
Modèle :
EB 205 W
Type appareil :
récepteur à tubes
Année :
1925
Pays d'origine :
Allemagne
Prix de lancement :
125
Forme :
carrée
Matière :
bois
Cadran :
demi-lune
Boutons :
4 + 1 levier
