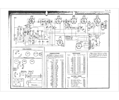
Marque :
Loewe-Opta
Modèle :
E737
Type appareil :
récepteur à tubes
Année :
1936
Pays d'origine :
Allemagne
