
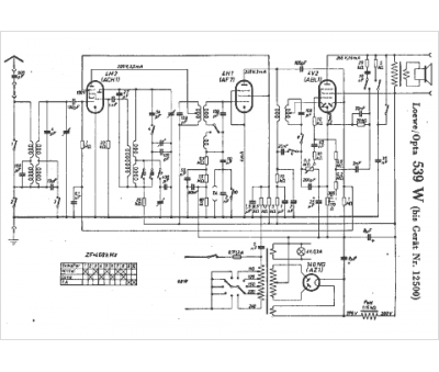
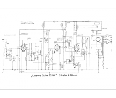
Marque :
Loewe-Opta
Modèle :
539 W
Type appareil :
récepteur à tubes
Pays d'origine :
Allemagne
Tubes :
4M2|ACH1, 4H1|AF7, 4V2|ABL1, 140NG|AZ1
Moyenne fréquence :
486/468/440
Gammes d'ondes :
PU GO PO
Alimentation :
secteur 110 à 240 V
Haut-parleur :
oui
