
Marque :
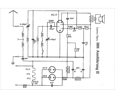
Loewe-Opta
Modèle :
3101-2
Type appareil :
récepteur à tubes
Pays d'origine :
Allemagne
Technologie :
amplification directe
Tubes :
VCL11, 2*VY2
Alimentation :
tous-courants
Haut-parleur :
oui
