
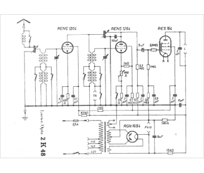
Marque :
Loewe-Opta
Modèle :
2 K48
Type appareil :
récepteur à tubes
Pays d'origine :
Allemagne
Tubes :
RENS1204, RENS1264, RENS164, RGN1054
Alimentation :
secteur 110 à 220 V
Haut-parleur :
non
