
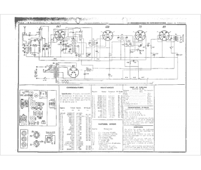
Marque :
LMT
Modèle :
743
Type appareil :
récepteur à tubes
Année :
1937
Pays d'origine :
France
