
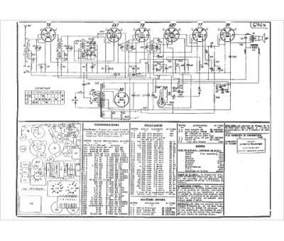
Marque :
LMT
Modèle :
163
Type appareil :
récepteur à tubes
Année :
1934
Pays d'origine :
France
