
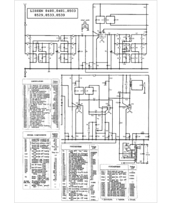
Marque :
Lissen
Modèle :
8503
Type appareil :
récepteur à tubes
Pays d'origine :
Grande-Bretagne
