
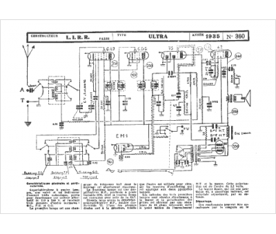
Marque :
LIRR
Modèle :
Ultra
Type appareil :
récepteur à tubes
Année :
1935
