
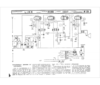
Marque :
LIRR
Modèle :
Record
Type appareil :
récepteur à tubes
Année :
1937
