
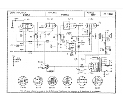
Marque :
Lirar
Modèle :
Bolero
Type appareil :
récepteur à tubes
Année :
1960
