
Marque :
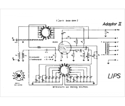
Lips
Modèle :
Adaptor II
Type appareil :
récepteur à tubes
Pays d'origine :
Suisse
