
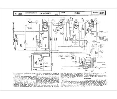
Marque :
Lemouzy
Modèle :
E56
Type appareil :
récepteur à tubes
Année :
1934
Pays d'origine :
France
