
Marque :
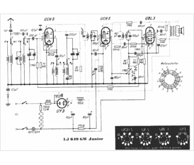
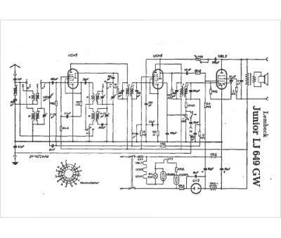
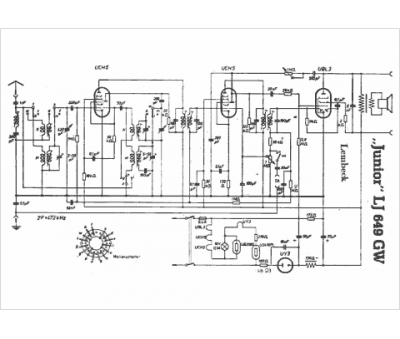
Lembeck
Modèle :
Junior LJ 649 GW
Type appareil :
récepteur à tubes
Pays d'origine :
Allemagne
