
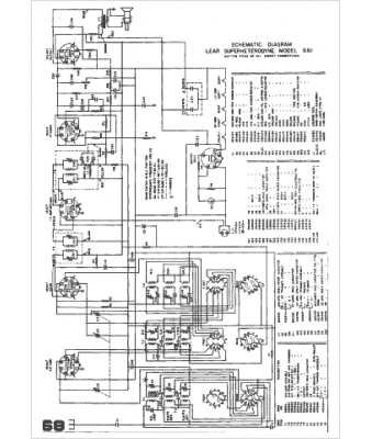
Marque :
Lear
Modèle :
661
Type appareil :
récepteur à tubes
Année :
1947
Pays d'origine :
États-Unis
