
Marque :
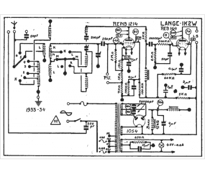
Lange
Modèle :
Continental 1 K2 W
Type appareil :
récepteur à tubes
Pays d'origine :
Allemagne
